
SGR(W)-S系列不銹鋼立臥式管道離心泵(以下簡稱電泵),是公司設計的新一代單級離心泵產品。分基本型、切割型等。可以替代一般場合使用的常規離心泵。根據客戶不同的使用需求可定制四氟機封,防爆電機等。
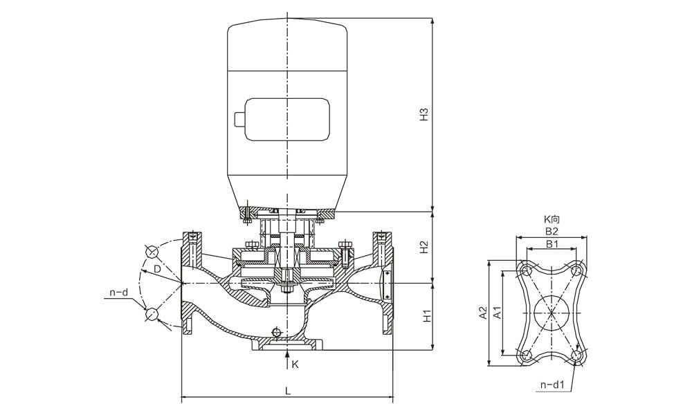
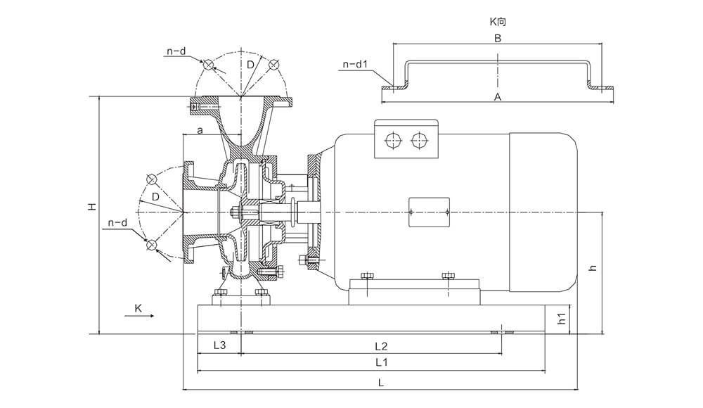
1、泵結構緊湊、體積小、外形美觀,其立式結構安裝占地面積小,其重心重合于泵腳中心,因而增強了泵的運行穩定性和使用壽命;
2、進出口徑相同并在同一中心線上,安裝方便,無需改變管路,可像閥門一樣直接安裝在管路任何部位。電機外加防雨罩亦可置于戶外使用;
3、機泵同軸,簡化了中間結構,增加了運行的平穩性,葉輪具有極好的動靜平衡,運行時震動小、噪音低、延長了軸承的使用壽命,改善了使用環境;
4、電機采用高效散熱鑄鋁機殼,進口軸承,不銹鋼316焊接轉子軸,氟橡膠“O”型圈,氟橡膠機械密封,過流部件全部采用不銹鋼精密鑄造。
5、維修方便、無須拆卸管道,只要拆下連接架,取出電機及傳動組件即可進行檢修維護;
6、其獨特結構,精心設計,不僅縮小了泵房面積,改善了空間,而且大大節省基建投資。
SGR(W)-S系列不銹鋼立臥式管道離心泵可供輸送清水及物理化學性質類似于清水的其他液體之用,適用于工業和城市給排水、高層建筑增壓送水、園林噴灌、消防增壓、遠距離輸送、暖通制冷等冷熱水循環增壓及設備配套、能源、冶金、化工、紡織、造紙以及賓館、飯店等鍋爐熱水增壓輸送及城市采暖系統循環用泵,使用介質溫度T≤103℃。
1、適用介質:固體不溶物體積含量不超過單位體積的0.1%,粒度不大于0.2mm。(介質如帶有細小顆粒須采用耐磨式機械密封,請在訂貨時說明。)
2、周圍環境溫度不超過40℃,相對濕度不超過95%,海拔高度不超過1000m。
3、輸送介質的PH值304(4-10)、316(2-13)。






